91视频最新网站,91视频最新网址,成人91视频APP,91视频黄片免费



language 中文简体 中文繁体 English 目录在线 目录下载 收藏91视频最新网站在线留言站点地图

91视频最新网站电机散热风扇厂家专注如AC91视频黄片免费,DC直流散热风机生产
深圳工厂:0755-28035670业务专线:13603004952

台湾91视频最新网站 - 32年散热风扇研发制造工厂

Taiwan SANJU Electric

深圳市91视频最新网站电机有限公司

聚焦91视频最新网站,了解更多风扇知识

​一种电脑散热风扇控制方法

返回列表 发布日期: Sep 09, 2019

本文涉及一种电脑散热风扇控制电路及一种电脑散热风扇控制方法。

随着电脑技术的飞速发展,电脑系统通常要进行大量的运算处理,任务繁忙时所产生的热量也逐渐增加,单凭散热孔和散热片无法解决散热问题,在主动散热设备E,性价比较高的风冷技术一直是电脑系统最常采用的散热方式,然而散热风扇虽然经济实用,却也存在很多缺陷:随着转速的增加,散热风扇在高速运转中产生的噪音也逐渐增大;长时间的高速运转,不但会缩短散热风扇使用寿命,而且散热风扇本身也会产生很大热量。

如果散热风扇能在系统繁忙时高速运转,在系统运转平缓时降低转速甚至停止,就可以得到最合理的使用,不但提高了散热风扇的使用寿命,而且能减少不必要的热量产生。现有的一种智能风扇(SmartFan)技术正是为实现散热风扇的合理使用而研发的,它利用Intel的脉冲宽度调制(Pulse Width Modulation, PWM) 规范,根据输入输出控制芯片(Super I/0, SI0) 控制PWM的占空比来控制散热风扇的转速。由于PWM变化的依据是中央处理器内部的二极管读取的温度数据,其精确程度超过热敏电阻,所以依据PWM的脉冲宽度的占空比调整散热风扇转速,其控制精度也很高。

散热风扇

通过Smart Fan技术,用户可以在基本输入输出系统(Basic Input 0utput System,BI0S)中自主设置CPU和主板的温度限制,当散热风扇通过PWM脉冲判断温度超过所设限制,就会自动运转,并可根据所产生的热量大小调控转速:相反,当温度未超过设定的限制,散热风扇则会适当休息。

但是,现有的散热风扇中只有4Pin散热风扇可以通过PWM实现Smart Fan功能,而3Pin散热风扇由于没有对应的引脚因此无法接收PWM信号,因此3Pin散热风扇仍需利用改变其工作电压大小来控制转速。

目前市场上支持SmartFan的主板纷纭芜杂,但是都存在-一个共同的缺陷,只能支持3Pin或者4Pin散热风扇中的一种。这样对客户而言,对散热风扇的选择给他们带来不便,同样对于制造商而

言,由于主板对散热风扇类型的局限性,对散热风扇连接器的选择也提出了不同要求,增加了元件采购难度。如果能把3Pin 和4Pin散热风扇所需控制线路集成,使主板能够自动分辨散热风扇类型并对其转速进行控制,那么诸如此类问题将不再发生。

鉴于以上内容,有必要提供一种电脑散热风扇控制方法,以分辨散热风扇类型,并根据分辨结果选择不同的控制方式,选择性提供不同类型散热风扇的转速控制功能。

此外,还提供-种电脑散热风扇控制电路,可选择性控制不同型号散热风扇的转速。

一种电脑 散热风扇控制方法,包括:通过-转速计数器测量-一散热风扇的转速:改变传输到所述散热风扇的一脉冲宽度调制信号的占空比;通过所述转速计数器测量脉冲宽度调制信号占空比改变后所述散热风扇的转速:比较脉冲宽度调制信号占空比改变前后散热风扇的转速,若转速发生改变则所述散热风扇为第- - .类散热风扇,若转速未发生改变则所述散热风扇为第二类散热风扇:若所述散热风扇为第一类散热风扇,则通过一-输入输出控制芯片控制脉冲宽度调制信号的占空比来控制所述散热风扇的转速;和若所述散热风扇为第二类散热风扇,则通过一散热风扇控制电路调整传输到散热风扇的电压大小来控制散热风扇转速。

一种电脑散热风扇控制电路,包括:一电子开关,包括第一、第二和第三端,其第一端接收一第一控制信号,第二端接收一第二控制信号,第三端依次通过一积分电阻及积分电容接地;一运算放大器,包括- -同向输入端、-反向输入端及- 输出端,其同向输入端通过一 分压电阻接地,反向输入端连接于所述积分电阻和积分电容之间,并通过所述积分电阻与一第一电源连接;一电流控制器,包括第一、第二和第三端,其第一端与所述运算放大器的输出端连接,第二端与一第二电源连接,第三端通过另一分压电阻与所述运算放大器的同向输入端连接,所述第三端输出--散热风扇控制信号,所述散热风扇控制信号由所述电流控制器第一端的输入控制:和一输出端,分别接收所述第一控制信号及所述散热风扇控制信号。

上述电脑电脑散热风扇控制方法能够分辨散热风扇类型,并根据分别结果自动选择控制方式,可选择性提供不同类型散热风扇的转速控制功能,上述散热风扇控制电路集成了不同型号散热风扇的转速控制电路,可根据散热风扇类型选择合适的线路对散热风扇转速进行控制。

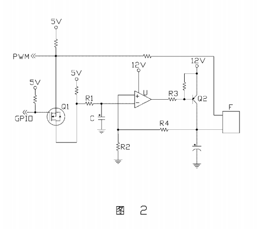
下面结合附图及较佳实施方式对本文作进一步详细描述:图1是本文电脑散热风扇控制方法较佳实施方式的流程图。图2是本文电脑散热风扇控制电路较佳实施方式的电路图。

参考图1,本文电脑散热风扇控制方法的较佳实施方式包括:步骤1,通过- -转速计数器测量一散热风扇的转速,并将测量结果发送到一基本输入输出系统内进行记录:步骤2,通过一输入输出控制芯片改变传输到所述散热风扇的一-脉冲宽度调制信号的占空比,使其降低一半;步骤3,通过所述转速计数器测量脉冲宽度调制信号占空比改变后所述散热风扇的转速,并将测量结果发送到基本输入输出系统:步骤4,基本输入输出系统比较脉冲宽度调制信号占空比改变前后散热风扇的转速,由于4Pin散热风扇转速由脉冲宽度调制信号占空比控制,而3Pin散热风扇没有此功能,因此若转速对应脉冲宽度调制信号占空比降低--半则所述散热风扇为4Pin散热风扇,若转速未发生改变则所述散热风扇为3Pin散热风扇:步骤5,若所述散热风扇为4Pin散热风扇,则可

通过所述输入输出控制芯片控制脉冲宽度调制信号的占空比来控制所述散热风扇的转速;和步骤6,若所述散热风扇为3Pin散热风扇,则通过一散热风扇控制电路调整传输到散热风扇的电压大小来控制散热风扇转速。

再参考图2,本文散热风扇控制电路的较佳实施方式包括:一电子开关Q1、一运算放大器U、一电流控制器Q2和一输出端F。所述电子开关Q1包括第一、第二和第三端,其第一端接收一第一控制信号GPI0,第二端接收一第二控制信号PWM,第三端依次通过一积分电阻RI及积分电容C接地:所述运算放大器U包括一-同向输入端+、一反向输入端一 及- -输出端,其同向输入端+通过一分压电阻R2接地,反向输入端一连接于所述积分电阻R1和积分电容C之间,并通过所述积分电阻R1与- -5V电源连接; 所述电流控制器Q2包括第一、第二和第三端,其第一端通过一限流电阻R3与述运算放大器U的输出端连接,第二端与一12V电源连接,第三端通过另一分压电阻R4与所述运算放大器U的同向输入端+连接,所述第三端输出一散热风扇控制信号:所述输出端F接收所述第二控制信号PWM及所述散热风扇控制信号,所述输出端F与一散热风扇连接器连接。其中,所述第二控制信号PWM对应所述散热风扇连接器的第四引脚,所述散热风扇控制信号对应所述散热风扇连接器的第二引脚。



关闭

微信公众号

咨询热线
+86-755-2803-5670
在线客服
top
网站地图